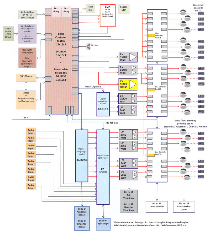
Systemdarstellung D.A.C.S Beispiel:Flughafen,Supermarkt,Hotel,Schule,Verwaltung,o.Ä
1970/01/01 19:05 点击:678 / 回复:0

〓性能特点〓
◆ 本机作为网络媒体矩阵的终端设备,具有寻呼,分区,紧急出发等的功能。
◆ 应用电脑进行信号处理,具有强大的矩阵功能。
◆ 具有16路线路输入口,16路分区寻呼接口,16路线路输出口。
◆ 16个输入和16个输出通道可任意搭配,每个输入通道可以独立调节电平。
◆ 输入和输出状态及寻呼状态LED电平指示,甚易观察工作状况。
◆ 具有10路短路报警输入,具有全告警和分区告警的功能,分区告警音源由本机硬盘提供。
◆ 具有紧急触发功能,即1路紧急话筒和1路紧急线路输入,紧急话筒具有优先级并可以脱离电脑单独工作。
◆ 本机可链接一个LCD触摸屏和160个遥控器,遥控器的连接采用手拉手的连接方式,线路简单。使用方便。
◆ 具有网络连接口,可通过局域网与网络媒体主机通讯。
◆ 通过本设备可以实现系统的不同组合,如迷你型和完整型组合。
◆ 可控制PC10系统中的音源,分区寻呼器,分区器,时序器和分区强插电源等设备工作。
◆ 采用1个32x122蓝色LCD显示屏来显示输入/输出通道状况,并可调整音源、调节音量大小。
◆ 采用“双网络运行”技术(即每台设备有两个网络接口),提高系统可靠性。
文章:mobedu [1970/01/01 19:05]
评论
相关文章
- PYKO推出网络化广播
- 法国ATEIS亚提斯音频矩阵
- 比手机还小的音箱
- 数字控制音柱
- 超薄音箱
- 隐形扬声器
- 便携式放大器系统
- 紧急疏散系统IDA4功能简介
- Axys Intellivox指向性可调广播音柱
- Systemdarstellung D.A.C.S Beispiel:Flughafen,Supermarkt,Hotel,Schule,Verwaltung,o.Ä
- Vishay推出具有超低前向压降的小型肖特基整流器
- 扬声器及音箱技术发展动向
- NI最新推出15个板级应用的嵌入式I/O模块硬件
- Vishay推出性能先进的高精度BulkMetal®箔电阻和Z箔电阻
- 喜讯!心动价直销全新电脑配件 手机 数码产品
