一、施工方不同:消防广播是有消防资职的工程商施工,而公共广播是可以有相关弱电资职的工程商便可以施工;
二、公共广播的概:公共广播由背景广播,业务广播和紧急广播三部分构成,其中紧急广播就包含有消防广播;
三、侧重点也不同:公共广播的侧重点在发生紧急情况下指挥和疏通人流,而消防广播侧重点是通知发生火警,告知住户和疏通人流;
四、布线不同:消防系统都采用总路线制的模块布线方式,而公共广播多半采用传统的两线制(多音源时线路更多)或者是三线制;
两者的联系:公共广播是在火警或者紧急情况发生时和发生后,消防广播是在火警发生时,两者相互牵连相互依靠,你中有我,我中有你,两者在现代化智能建筑里发挥着不可忽视的作用。
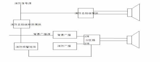
如何把两者有机的结合在一起呢?这是个问题(后面会说出解决方案),消防广播和背景广播对音质和音色的要求也不同,故一幢智能化大厦是只靠消防广播去完成背景广播的功能是做不到的,如何解决问题呢,首先解决问题前我们需要了解一个重要的问题:背景的喇叭和消防的喇叭两者是共用的还是分开的(公用与分开的解决方案也不同).如果两者喇叭是共用的(建议采用背景的喇叭,一,音质音色好,二,外观美而且款式多,三,功率大小种类多)。因为前端喇叭只有一条两芯线,因此必需在消防模块前解决问题,采用三线布线方式,方案如下图(以传统广播为例):

通过消防控制线送来的总路线信号由模块转换电压去控制电压继电器的切换动作 ,没有火警发生时播放背景或者业务广播,当发生火警时播放火警,通过消防系统进行疏通指挥人群;当背景和消防的喇叭不共线时我们可以采用如下方案如下图(以传统广播为例):

通过消防转换模块来把消防的总路线信号转换成高低电平的普通信号送入我们的消防矩阵中,从面达到消防时业务广播的切换,这个方案同时可以利用公共广播进行紧急(疏通指挥)广播和业务广播和背景广播(同上方案相比成本上不同,但却加强可靠性)。
